LNG 罐箱全称为 LNG 罐式集装箱,将LNG储罐做成标准集装箱的样子和尺寸,是一种用于储存和运输液化天然气(LNG)的特殊集装箱。与 LNG 罐箱相近的转运设备还有 LNG 槽车,LNG槽车是汽车运输,LNG罐箱由于是集装箱的形式,因此可以用汽车、火车和船等运输。

图 1 LNG 罐箱实物图
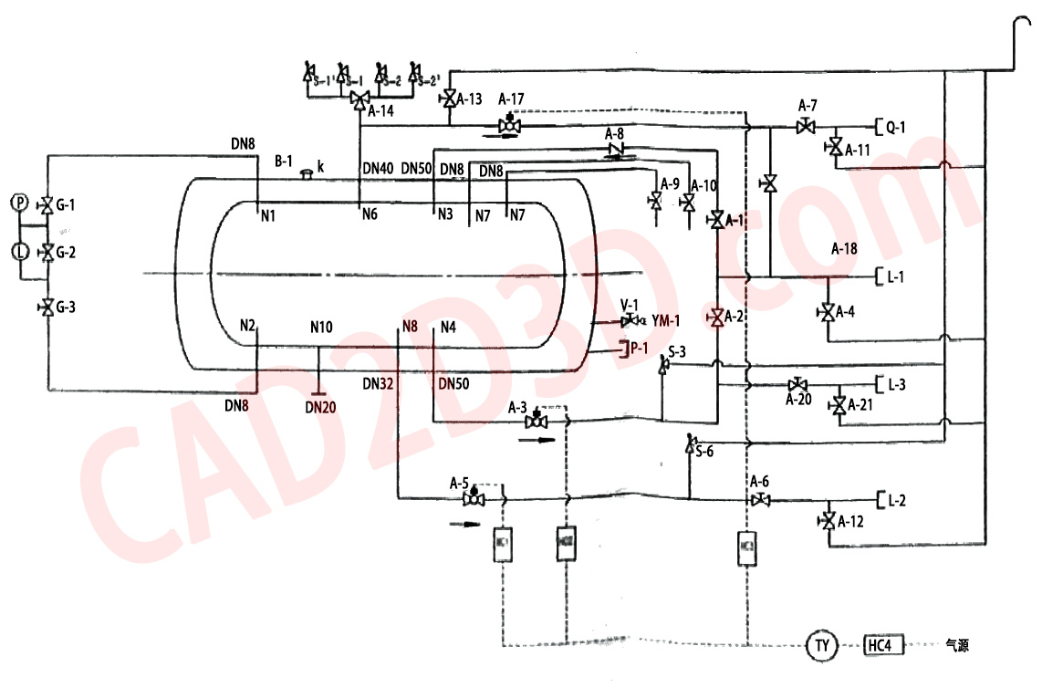
1 LNG 罐箱 P&ID
LNG 罐箱对外有4个接口,分别是 L-1 液相接口、L-2 增压接口(接气化增压器)、L-3液相接口(备用)和Q-1 气相接口,通过这些接口连接 LNG 装车臂,实现LNG罐车装卸。
L-1 液相接口管线一分为二,实现上进液和下进液,上进液通过截止阀 A-1 进入罐箱上部,下进液通过截止阀 A-2 进入罐箱底部,LNG罐箱装车时先开上进液,通过小流量进液实现罐箱预冷降压,罐箱压力降低到指定值后,关闭上进液,打开下进液,随后以额定流量装车。
液相接口、气相接口和增压接口各安装了一台气动切断阀,出现紧急情况时,通过远端气动控制实现阀门快速切断。
另外LNG罐箱还配置了液位计,该液位计是通过罐箱底部和顶部的压差还计算液位高度,也就是我们熟知的液体压强公式 P=ρgh。液位计及压力表见下图所示:

图 2 LNG 罐箱液位计及压力表实物图

图 3 LNG 罐箱 P&ID
LNG 罐箱液相接口 2"、气相接口1.5",而LNG槽车液相接口2"、气相接口也是2",两者略有差异,LNG 罐箱 P&ID 中的阀门仪表的名称和规格参数等见下表。
表1 LNG 罐箱 P&ID 阀门仪表清单表
| CODE NAME 代号 | NAME名称 | 公称尺寸 |
| L-1 | LIQUID INTERFACE 液相接口 | 2" PN40 |
| L-2 | PRESSURIZATION INTERFACE 增压接口 | 1.25" PN40 |
| L-3 | LIQUID INTERFACE (BACKUP) 液相接口(备用) | 2" PN40 |
| Q-1 | GAS PHASE INTERFACE 气相接口 | 1.5" PN40 |
| A-1 | TOP FEED VALVE 顶部进液阀 | 2" PN40 |
| A-2 | BOTTOM INLET AND OUTLET VALVE 底部进出液阀 | 2" PN40 |
| A-3 | LIQUID EMERGENCY SHUTOFF VALVE 液相紧急切断阀 | 2" PN40 |
| A-4 | RAFFINATE DRAIN VALVE 残液排放阀 | 1/4" PN40 |
| A-5 | PRESSURIZED EMERGENCY SHUTOFF VALVE 增压紧急切断阀 | 1.25" PN40 |
| A-6 | PRESSURIZED LIQUID VALVE 增压器液体阀 | 1.5" PN40 |
| A-7 | GAS VALVE气相阀 | 1.5" PN40 |
| A-8 | TOP FEED CHECK VALVE 顶部进液止回阀 | 2" PN40 |
| A-9 | MEASURING FILL VALVE 测满阀 | 1/4" PN40 |
| A-10 | MEASURING FULL VALVE 测满阀 | 1/4" PN40 |
| A-11 | RAFFINATE DRAIN VALVE 残液排放阀 | 1/4" PN40 |
| A-12 | RAFFINATE DRAIN VALVE 残液排放阀 | 1/4" PN40 |
| A-13 | SAFETY DISCHARGE VALVE 安全泄放阀 | 1.5" PN40 |
| A-14 | THIEVY WAY SWITCH VALVE三通切换阀 | 1.5" PN40 |
| A-17 | GAS EMERGENCY SHUTOFF VALVE气相紧急切断阀 | 1.5" PN40 |
| A-18 | BLOW-DOWN VALVE吹扫阀 | 1/4" PN40 |
| A-20 | BOTTOM INLET AND OUTLET VALVE(STANDBY) 底部进出液阀(备用) | 2" PN40 |
| A-21 | RAFFINATE DRAIN VALVE 残液排放阀 | 1/4" PN40 |
| G-1 | LEVEL GAUGE GAS VALVE 液位计气相阀(焊接式) | 1/4" PN40 |
| G-2 | LEVEL GAUGE BALANCE VALVE 液相计平衡阀 | |
| G-3 | LEVEL GAUGE LIQUID VALVE 液位计液相阀(焊接式) | 组合式液位计 |
| L | CONTENT GAUGE 液位计 | |
| P | PRESSURE GAUGE 压力表 | |
| S-1 | INTERNAL CONTAINER SAFETY VALVE 内容器安全阀 | 1" PN40 |
| S-1¹ | INTERNAL CONTAINER SAFETY VALVE 内容器安全阀 | 1" PN40 |
| S-2 | INTERNAL CONTAINER SAFETY VALVE 内容器安全阀 | 1" PN40 |
| S-2¹ | INTERNAL CONTAINER SAFETY VALVE 内容器安全阀 | 1" PN40 |
| S-3 | PIPING SAFETY VALVE 管道安全阀 | 1/4" |
| S-6 | PIPING SAFETY VALVE 管道安全阀 | 1/4" |
| B-1 | OUTER VESSEL SAFETY VALVE 外壳安全装置 | 2.5" PN40 |
| V-1 | VACUUM VALVE 真空隔离阀 | 1/4" |
| P-1 | VACUUM PLUG 真空塞 | |
| VM-1 | VACUUM GAUGE TUBE 真空计导管 | |
| TY | PRESSURE REGULATION FILTER 调压过滤器 | |
| PC1 | PNEUMATIC CONTROL VALVE 气动控制阀 | |
| PC2 | PNEUMATIC CONTROL VALVE 气动控制阀 | |
| PC3 | PNEUMATIC CONTROL VALVE 气动控制阀 | |
| PC4 | REMOTE PNEUMATIC CONTROL 远程气动控制 |
2 LNG 罐箱接口管路系统
LNG罐箱接口管路一般放置在罐箱侧面或尾部,方便与 LNG 装车臂对接。
图 4 LNG 罐箱接口管路系统组成
表 2 LNG罐箱零部件清单表
| 序号 | 英文名称 | 中文名称和标准号 | 数量 | 材料 |
| 42 | Pipe clip - 1 25" | 管夹 1.25" | 1 | ASSY |
| 41 | Structural angle iron L40x40x4 | 角钢 L40x40x4 | 1 | ASSY |
| 40 | Pipe clip - 2" | 管夹 2" | 2 | ASSY |
| 39 | Cryogenic Relief valve-1" PN40 | 低温安全阀 1" PN40 | 4 | 不锈钢 |
| 38 | Divertor Valve DN50 PN40 | 三通换向阀 DN50 PN40 | 1 | ASSY |
| 37 | Hose-1" PN16 L=150 | 金属波纹管 1" PN16 L=150 | 4 | ASSY |
| 36 | Pipe clip -1" | 1" 塑料管卡 | 2 | ASSY |
| 35 | Pipe clip - 1.5" | 1.5" 塑料管卡 | 4 | ASSY |
| 34 | ASME B16.9 / GB/T 12459 | 管件 | ||
| 32 | Rubber ring DN40 | 橡胶圈 DN40 | 2 | 白色硅胶 |
| 31 | Pipe -1 5" Sch40 L=5000 | 直管 1.5" Sch40 L=5000 | 1 | SS304 |
| 30 | Valve band | 阀牌 | 1 | 304 |
| 29 | PLT FLT | 液位计支架连接板 | 1 | 304 |
| 28 | PLT FLT | 液位计支架 | 1 | SS304 |
| 27 | TEE-T(S) - 1 5"-Sch40 | 等径三通,T(S) 1.5"-Sch40 | 2 | SS304 |
| 26 | TUBE, RND - φ12.7x1.2 | 钢管光面卡套管-φ12.7x1.2 | 1 | SS304 |
| 25 | Dock valve - DN50PN40 | 止回阀-DN50PN40 | 1 | ASSY |
| 24 | TUBE, STR-φ13.7x1.65 | 管 φ13.7x1.65 | 1 | SS304 |
| 23 | Cryogenic valve -1/4" PN40 | 低温截止阀 1/4" PN40 | 1 | SS304 |
| 22 | TUB, STR-1.5" Sch40 L=8000 | 直管 1.5" Sch40 L=8000 | 1 | SS304 |
| 21 | Cryogenic valve - DN40 PN40 | 低温截止阀 DN40 PN40 | 2 | ASSY |
| 20 | Flange ball valve - 1/4" PN40 | 管道安全阀 1/4" PN40 | 2 | ASSY |
| 19 | Flange Assembly - DN40 PN40 | 法兰组件 DN40 PN40 | 1 | ASSY |
| 18 | ELBOW-90E(S) - 2" - Sch40 | 弯头 90E(L) 2" Sch40 | 4 | SS304 |
| 17 | TEE-T(S)-2"-Sch40 | 等径三通 T(S) 2" Sch40 | 2 | SS304 |
| 16 | TUB STR-1.25" Sch40 L=2000 | 直管 1.25" Sch40 L=2000 | 1 | SS304 |
| 15 | ELBOW-180E(L) - 2" | 弯头 180E(L) -2" | 1 | SS304 |
| 14 | Cryogenic valve - DN25 PN40 | 低温截止阀 DN25 PN40 | 1 | ASSY |
| 13 | Flange Assembly - DN25 PN40 | 法兰组件 DN25 PN40 | 1 | ASSY |
| 12 | Reducing joint,RC(1) - 1.5" - 1" Sch40 | 异径接头 RC(1) - 1.5" - 1"Sch40 | 1 | SS304 |
| 11 | Support plate | 固定支架 | 1 | 304 |
| 10 | Electrostatic grounding wire coil | 静电接地线圈φ100 | 1 | ASSY |
| 9 | Cryogenic valve - 1/4" PN40 | 低温截止阀 1/4" PN40 | 9 | ASSY |
| 8 | Pipe clip - 1/2" | 塑料管卡(低温用) 1/2" | 8 | ASSY |
| 7 | ESV-DN40 PN40 | 低温紧急切断阀 DN40 PN40 | 1 | ASSY |
| 6 | ESV-DN25 PN40 | 低温紧急切断阀 DN25 PN40 | 1 | ASSY |
| 5 | ESV-DN50 PN40 | 低温紧急切断阀 DN50 PN40 | 1 | ASSY |
| 4 | Level & Pressure Gauge | 液位计及设计组件 | 1 | ASSY |
| 3 | Cryogenic valve - DN50 PN40 | 低温截止阀 DN50 PN40 | 3 | ASSY |
| 2 | TUB STR-2" Sch40 L=5000 | 直管 2" Sch40 L=5000 | 1 | SS304 |
| 1 | Flange Assembly-DN50 PN40 | 法兰组件 DN50 PN40 | 2 | ASSY |
3 LNG罐箱规格尺寸
常见的 LNG 罐箱有 20 英尺和 40 英尺两种规格,20 英尺罐箱的外部尺寸约为 6058mm×2438mm×2591mm,容积一般在 19.8 立方米左右;40 英尺罐箱的外部尺寸约为 12192mm×2438mm×2591mm,容积可达 43.8 立方米左右。
4 LNG 罐箱接口
LNG 罐箱接口连接形式,国内几乎都是法兰,国外采用干式接头比较多。

图 5 LNG 罐箱接口连接形式
图 6 罐箱接口连接形式
图 7 罐箱接口连接形式
5 装卸方法
LNG 罐箱采用鹤管(装卸臂)进行装卸。


图8 LNG 罐箱装卸方法(LNG装卸臂)
转载请注明:
文章作者: 尚延伟 原文链接:https://www.cad2d3d.com/post-2322.html
可能感兴趣的文章
研发团队平均年纪至少35岁了吧!相对于毛头小子,我更信赖中年大叔
LNG罐内泵电气终端接头(接线端子)内部构造、绝缘和密封
装车橇设计大师:装车橇的详细设计(标准规范、设计原则、详细设计和三维模型下载地址)
笑掉大牙?水的温度可以达到130℃吗?难道是我物理老师教错了?
流量系数Cv和Kv,阀门尺寸选择指南,Understanding Flow Coefficient: A Guide for Valve Sizing- 可燃、易产生静电积聚液体介质,严禁顶部喷溅装车
- 闸阀、截止阀的结构形式 OS&Y 、IS&Y是什么意思? 外螺纹阀杆及阀轭阀门内部结构
- 各种类型的阀门英文翻译,截止阀翻译为 Globe Valve,球阀翻译为Ball Valve
- 暗藏玄机,FANUC机器人负荷计算分析表详解,原来好多内容都被隐藏了,附文件保护破解密码
谐波减速器内部结构及安装说明
更多最新发布: 化工装备
-
标准中的 必须、严禁、应、不应、不得、宜、不宜、可 的用词说明
-
SH∕T 3221-2023 石油化工物料汽车装卸设施设计标准有关装卸速度(流速)的要求
-
GB 50093 自动化仪表工程施工及质量验收规范 温度、压力取源部件安装规定、条文解释说明及案例解析
-
安全阀排放管低温闸阀应水平安装还是竖直安装?SH 3012 要求阀杆水平,GB/T 24925 要求阀杆与地面大于45°角安装,到底应该听谁的啊?
-
电气装置应接地,螺栓应有防松装置,接线端子及紧固件应涂电力复合脂
-
钢厂作业人员必备!饱和水蒸气球罐(球形蒸汽蓄热器)技术参数、生产制造过程、实物图及潜在失效模式分析
-
绝了!LNG 工厂的终极神器竟然是自行车,电器全封杀,机械的含金量还在上升
-
LPG、丙烷、丁烷等装卸车用 STANAG 3756 干式分离阀(干式快速接头)厂家品牌及产品介绍

20立液氮储罐 60立方LNG低温液氧储罐 40英尺氧氮氩罐箱 兴昊
标准液化天然气罐箱 有效体积40m3 贮运介质LNG 试验压力0.8MPa
5立、20立、30立、60立,100立氧氮氩储罐LNG储罐/罐箱/气化撬装 




本站所有资源一键获取,含3D模型、设计软件和案例视频等
AutoCAD 2025 破解版+注册机 安装程序免费下载,附下载地址及安装教程
SolidWorks 2024 SP2.0 破解版免费下载及安装教程
发那科机器人 FANUC 离线编程 动画仿真模拟软件 ROBOGUIDE V9 免费下载